Einbauanleitung – Scheinwerfer Relais-Umbausatz (Audi V8)
Autor: Oliver W. · Erstellt: 20.10.2004 · Quelle: AudiV8 FAQ (Originalbeitrag) – übernommen im Sinne der Archivierung. Original ansehen.
Die nachfolgende Anleitung beschreibt den Einbau der Relais-Nachrüstsätze J56b (Abblendlicht) und J56a/b (Fern- und Abblendlicht) von Audi100-online.de in den Audi V8. Bitte sorgfältig durchlesen.
Eine umfangreiche technische Dokumentation zu den Umbausätzen findet ihr in der Audi 100 Selbst-Doku. Die Umbausätze sind über den Online-Verkauf von audi100-online.de erhältlich.
Der Einbau ist auch für ungeübte Schrauber in ca. 30 Minuten durchführbar. Es fallen keine Löt- und Crimparbeiten an.
Wichtig: Bei allen elektrischen Arbeiten bitte vorher die Batterie abklemmen.
Benötigtes Werkzeug
- Kreuzschraubendreher (z. B. aus dem Bordwerkzeug)
- Schmaler Schlitzschraubendreher (Klingenbreite ca. 3 mm)
- Taschen- oder Handlampe
Kurzbeschreibung
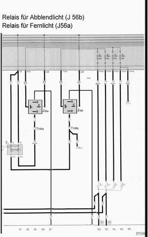
Bei den Nachrüstsätzen handelt es sich um vorgefertigte und vorverkabelte Bauteile zum Umrüsten der Hauptscheinwerfer (Abblend- und/oder Fernlicht) auf Relaisbetrieb. Der Arbeitsstrom zu den Scheinwerfern wird nicht mehr über den Lenkstockschalter, sondern über das jeweilige Relais geschaltet. Über den Lichtschalter fließt nur noch der Steuerstrom (ca. 150 mA statt bisher ~10 A). Diese Maßnahme entlastet den Schalter und vermeidet Spannungsverluste (typisch 1–2,5 V). Statt 9–11 V liegen damit wieder ~12–13 V an – die Lichtausbeute verbessert sich deutlich.
Die Nachrüstsätze funktionieren sowohl bei Fahrzeugen ohne als auch mit Lampenkontrollgerät; die Überwachung bleibt erhalten. Die Einbindung erfolgt zwischen Lenkstockschalter und Sicherungskasten (vor dem LKG). Pro Abblend- bzw. Fernlicht wird je ein Relais benötigt; die Aufteilung/Absicherung li/re erfolgt im Sicherungskasten.

Einbauanleitung
Als erstes verlegt man die Relais. Ein geeigneter Ort in der Nähe der Zentralelektrik ist die gitterförmige Ablage oberhalb des Fußraum-Heizkanals. Nach Lösen der 4 mm-Innensechskantschraube kann man das Gitter etwas nach unten biegen und die Relais hineinlegen. Die Kabel der Relais müssen nach rechts (in Richtung A-Säule) zeigen. Von dort führt man die Kabel zur Rückseite der Zentralelektrik. Wer möchte, kann die Relais noch an der Ablage festschrauben – nötig ist es nicht.

Als nächstes verschafft man sich Zugang zur Zentralelektrik. Diese befindet sich beim V8 an der A-Säule unten im Beifahrerfußraum unter einer Abdeckung. Zum Abnehmen die beiden Rändelschrauben von Hand lösen und die Abdeckung abheben (ggf. Türdichtung etwas anheben). Für mehr Platz kann der Halter der vorderen Rändelschraube (2 Kreuzschrauben) am Bodenblech gelöst werden.
Die Zentralelektrik besteht aus Halterahmen (mit zwei Kreuzschrauben an der A-Säule) und der Elektrik, die oben/unten im Rahmen per Rastnasen eingehakt ist. Die ZE muss aus dem Rahmen ausgehakt werden; dazu zuvor die obere der beiden Befestigungsschrauben des Rahmens entfernen. Dann ZE oben/unten aushaken und mit den Kabeln ~20–25 cm herausziehen – diesen Platz benötigen wir.
Hinweis: Um die ZE leichter hervorziehen zu können, ggf. die Relais „213“ & „214“ aus ihrer Fassung ziehen.

Die Relais-Kabel auf der rechten Seite durch den Rahmen bis zur herausgezogenen Elektrik führen. Oben auf der Rückseite der ZE den roten und den braunen Mehrfachstecker herausziehen (Verriegelungsbügel anheben). Danach beide Stecker voneinander trennen.

Am braunen Mehrfachstecker Sicherungsbügel entriegeln und aufklappen. Den Timer-Kontakt mit dem gelben 2,5 mm²-Kabel (Abblendlicht vom Lenkstockschalter) aus dem Stecker herausziehen (seitliche Rastnase leicht nach außen biegen). In den freigewordenen Steckplatz das rote Kabel mit gelbem Farbring einrasten. Stecker schließen, verriegeln und gemeinsam in die ZE stecken – hör-/fühlbar einrasten.


Fernlicht: den roten Mehrfachstecker I unten in der ZE entriegeln und herausziehen; Stecker öffnen. Weiß-schwarzes Kabel (2,5 mm²) am Anschluss I56a (Fernlichtschalter) aus dem Mehrfachstecker entfernen und durch rotes Kabel mit Farbring Weiß aus dem Umbausatz ersetzen. Weiß-schwarzes Kabel in den braunen Einzelstecker am weißen Relais-Kabel einrasten. Stecker schließen, einsetzen, verriegeln.

Stromversorgung & Abschluss
Stromversorgung (Kl. 30) herstellen: An der ZE befinden sich im Steckfeld L acht Steckzungen (9,5 mm). Das rote Kabel mit schwarzer Steckerhülle auf einen freien Steckplatz stecken (ggf. vorhandene Kl. 30-Stecker umstecken). Stecker sitzen stramm – sorgfältig arbeiten.

ZE wieder in den Rahmen schieben (Kabel sauber führen). Massekabel vom Relais zusammen mit der oberen Befestigungsschraube des ZE-Rahmens an der A-Säule verschrauben.

Funktionstest: Zündung an – Abblendlicht und Fernlicht prüfen. Das Licht sollte nach dem Umbau sichtbar heller/weißer leuchten (höhere Spannung an den Birnen).
Stromlaufplan

Originaltext & Bilder: AudiV8-FAQ · Dank an Oliver W. für die Freigabe/Erstellung (Archivübernahme). Quelle verlinkt.